Орион II

Автор нейромантик, 24.12.2008 23:53:34

« назад - далее »

0 Пользователи и 1 гость просматривают эту тему.

pkl

Где-то здесь  :) : Инженерные вопросы межзвёздных перелётов http://www.novosti-kosmonavtiki.ru/phpBB2/viewtopic.php?t=7529 уже не раз обсуждалась такая схема. Общее мнение - сделать можно и несложно, но огромной проблемой будет стоимость "топлива". Видимо, главной проблемой.  :?

Вот ещё интересная ссылка: http://www.imperus.clan.su/publ/3-1-0-6
Вообще, исследовать солнечную систему автоматами - это примерно то же самое, что посылать робота вместо себя в фитнес, качаться.Зомби. Просто Зомби (с)
Многоразовость - это бяка (с) Дмитрий Инфан

нейромантик

Стоимость топлива будет решающей при малых мощностях зарядов, т.к. топливо для них -  калифорний и проч. дорогостоющие изотопы. Плутоний и уран значтельно дешевле.
Потребная масса топлива - порядка 1,2-1,5 веса "сухой" массы корабля.
Моя наглая самореклама:

art-of-blacksmith.ru

pkl

ЦитироватьСтоимость топлива будет решающей при малых мощностях зарядов, т.к. топливо для них -  калифорний и проч. дорогостоющие изотопы. Плутоний и уран значтельно дешевле.
Потребная масса топлива - порядка 1,2-1,5 веса "сухой" массы корабля.

Но всё равно недешёвое. СССР и США в свои лучшие годы имели порядка 10000-12000 ядерных зарядов. Боюсь, в нашем случае этого хватит на одну "поездку". Не забываем и то, что каждый заряд - весьма сложное устройство.
Вообще, исследовать солнечную систему автоматами - это примерно то же самое, что посылать робота вместо себя в фитнес, качаться.Зомби. Просто Зомби (с)
Многоразовость - это бяка (с) Дмитрий Инфан

Selector

ЦитироватьА вы считаете, что все инженеры и конструкторы тупые олигофрены и всего этого не понимают?!

Я вас страшную тайну сейчас открою - все перечисленные вами факторы (а так же многие-многие другие, о которых ни вы ни я и помыслить не можете сейчас) умными людьми Просчитываются с достаточно высокой точностью. И методы борьбы с этими факторами существуют.
Допустим. Какой есть способ борьбы с температурой в миллиард градусов?

 Другой вопрос, какой есть способ борьбы с проникновением потока нейтронов в плиту, которое вызовет изменение структуры металла?

 Ещё один вопрос, какой будет тепловой режим двигателя?
 Если подрыв заряда будет производиться один раз в час, то плита успеет остыть, теоретически можно даже покрыть её новой теплозащитой.

Shestoper

Насколько я помню, масса "топливного модуля" для Ориона с 10-метровым отражателем была около 150 кг. Из них плутония - порядка 10. Киллограммов 50 - сам ядерный заряд в сборе. Остальные 100 кг - балластное вещество, которое при взрыве будет расположено от заряда со строны корабля, поглотит летящий в этом направлении рентген, аблирует (примерно как корпус-толкатель в водородных зарядах) и создаст тягу на тяговую плиту-отражатель.
При этом воздействие на толкатель становится менее "агрессивным" - ослабляется поток рентгена и частично заменяется моментальным ударом плазмы с температурой десяти тысяч К (тоже теплозащита плиты понадобится).

Selector

Все перечисленные выше методы подачи заряда в место взрыва требуют достаточно сложных устройств работающих непосредственно рядом с взрывом.
 Не буду говорить, что это невозможно, но это не есть здорово.

нейромантик

Ага, и по этому лучше "дистанционное" зажигание. Теоретически, это возможно.
Моя наглая самореклама:

art-of-blacksmith.ru

Selector

ЦитироватьНасколько я помню, масса "топливного модуля" для Ориона с 10-метровым отражателем была около 150 кг. Из них плутония - порядка 10. Киллограммов 50 - сам ядерный заряд в сборе. Остальные 100 кг - балластное вещество, которое при взрыве будет расположено от заряда со строны корабля, поглотит летящий в этом направлении рентген, аблирует (примерно как корпус-толкатель в водородных зарядах) и создаст тягу на тяговую плиту-отражатель.
При этом воздействие на толкатель становится менее "агрессивным" - ослабляется поток рентгена и частично заменяется моментальным ударом плазмы с температурой десяти тысяч К (тоже теплозащита плиты понадобится).
Да, вот это то, что я хотел сказать, сделать в определённом смысле направленный взрыв.
 При этом, может быть, возможно подрывать заряд на значительном расстоянии от плиты.

Selector

ЦитироватьАга, и по этому лучше "дистанционное" зажигание. Теоретически, это возможно.
Сложно представить как его реализовать практически.

RadioactiveRainbow

Цитировать
ЦитироватьАга, и по этому лучше "дистанционное" зажигание. Теоретически, это возможно.
Сложно представить как его реализовать практически.
Радиопередающее устройство видели когда-нибудь? :)
Глупость наказуема

Selector

Цитировать
Цитировать
ЦитироватьАга, и по этому лучше "дистанционное" зажигание. Теоретически, это возможно.
Сложно представить как его реализовать практически.
Радиопередающее устройство видели когда-нибудь? :)
Имеется в виду просто подрыв по радиокоманде?
 Я-то думал про подрыв от внешнего источника нейтронов или что-то подобное.

RadioactiveRainbow

От внешнего источника - это сложнее. Просто дистанционный подрыв - существенно проще
Глупость наказуема

zyxman

ЦитироватьДопустим. Какой есть способ борьбы с температурой в миллиард градусов?
 Другой вопрос, какой есть способ борьбы с проникновением потока нейтронов в плиту, которое вызовет изменение структуры металла?
 Ещё один вопрос, какой будет тепловой режим двигателя?
 Если подрыв заряда будет производиться один раз в час, то плита успеет остыть, теоретически можно даже покрыть её новой теплозащитой.

Все эти вопросы исследуются и будут исследоваться в проекте ИТЭР (www.iter.org) и смежных.
"Демократия, это когда царь умный, а также добрый и честный по отношению к своим холопам".
--
Удача - подготовленный успех!

C-300

ЦитироватьГде-то здесь  :) : Инженерные вопросы межзвёздных перелётов http://www.novosti-kosmonavtiki.ru/phpBB2/viewtopic.php?t=7529 уже не раз обсуждалась такая схема. Общее мнение - сделать можно и несложно, но огромной проблемой будет стоимость "топлива". Видимо, главной проблемой.  :?

Вот ещё интересная ссылка: http://www.imperus.clan.su/publ/3-1-0-6
Фига се... Меня процитировали. :)

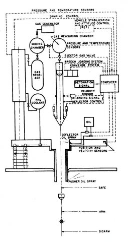
Рис. 4 Устройство двигательного модуля «Ориона» Взято из отчёта Дженерал Динамикс «Nuclear pulse space vehicle study»

Пневмогидравлическая схема

Selector

Изложу одну идею относительно удешевления топлива.

 Очевидно, проще и дешевле использовать ядерный заряд большей мощности, но такой взрыв может разрушить плиту.
 В своё время для СОИ предлагались источники направленного излучения формируемые ядерным взрывом, сделать что-то подобное.

 Топливный заряд будет представлять из себя ядерный заряд и тонкий длинный стержень, который перед взрывом ориентируется так, чтобы поток испарившегося вещества был направлен на разгонную плиту корабля.
 Система ориентации усложнит заряд, но по-моему это проще, чем делать маленькие ядерные заряды.


C-300

ЦитироватьИзложу одну идею относительно удешевления топлива.

 Очевидно, проще и дешевле использовать ядерный заряд большей мощности, но такой взрыв может разрушить плиту.
 В своё время для СОИ предлагались источники направленного излучения формируемые ядерным взрывом, сделать что-то подобное.

 Топливный заряд будет представлять из себя ядерный заряд и тонкий длинный стержень, который перед взрывом ориентируется так, чтобы поток испарившегося вещества был направлен на разгонную плиту корабля.
 Система ориентации усложнит заряд, но по-моему это проще, чем делать маленькие ядерные заряды.
Эх, не хочу вас расстраивать, но что-то похожее высказывал Андрей Суворов на Авиабазе. Да и сам заряд имеет структуру, способствующую фокусировке энергиии частиц:

Интересно устройство ядерного заряда, созданного для «Ориона». Его устройство приведено на рисунке 5. Основой являлась ядерная бомба мощностью 0,1 кт тротилового эквивалента. В ней предполагалось использовать плутоний в качестве делящегося вещества. При взрыве осколки деления, а также плазма, образовавшаяся при испарении оболочки бомбы, разлетается во все стороны, поэтому для более полного использования энергии взрыва впереди заряда устанавливалась «пробка» из вольфрама, поглощающего гамма-излучение и окиси бериллия, поглощающей нейтроны. В результате взрыва формировались два своеобразных джета, состоящие из ядер вольфрама, кислорода и бериллия, разогнанных до высоких скоростей. По закону сохранения импульса они летели в диаметрально противоположных направлениях. Ориентацию заряда подбирали так, чтобы один из этих джетов попал на тяговую плиту.

Массы вольфрама и окиси бериллия соотносятся как 4:1, а масса такого заряда для модификации «Ориона» с 10 метровой тяговой плитой была равна 141 кг. при Iуд=1850 сек. (в других источниках - 2500 сек.). Для 20м плиты модуль импульса весит 450кг при тех же 2кг плутония, Уи=3150сек. Цена 120 $/кг веса модуля. Также было возможно использование свинца вместо бериллия и полиэтилена вместо окиси вольфрама.

ujn

Я нигде не говорил о подрыве заряда вплотную к плите! если так подрывать, то плита полностью испарится гамма и нейтронным излучением!
Никакие амортизаторы не помогут снизить ударный импульс с тысяч g до приемлемого значения! Ла и вес амортизаторов большой. без управления плитой, во время взрыва ничего не выйдет.
Стоимость ядерных зарядов огромная, но их не купить ни за какие деньги!
Для полетов к планетам мощная тяга не нужна, достаточно слабосильных ионников.
Упрощения тоже не выйдет, ибо проблемы усложняют все более чем достаточно

zyxman

Это смотря к каким планетам лететь - к венере/марсу можно и на химии с ионниками долететь, а во всех других случаях уже время полета очень велико, и корабль так и так получается очень большим (порядка тысячи тонн), так почему не сделать полет быстрым и комфортным?
"Демократия, это когда царь умный, а также добрый и честный по отношению к своим холопам".
--
Удача - подготовленный успех!

Alex_II

ЦитироватьЯ нигде не говорил о подрыве заряда вплотную к плите! если так подрывать, то плита полностью испарится гамма и нейтронным излучением!
Ну не знаю, я понял именно так...
ЦитироватьНикакие амортизаторы не помогут снизить ударный импульс с тысяч g до приемлемого значения! Ла и вес амортизаторов большой. без управления плитой, во время взрыва ничего не выйдет.
Стоимость ядерных зарядов огромная, но их не купить ни за какие деньги!
А вы считали - выйдет или нет? А вот те, кто писал отчёт Дженерал Дайнэмикс «Nuclear pulse space vehicle study» - считали. А отчет этот рассекречен и по инету в виде PDF  ходит... Амортизаторы - и правда массивные, да не в одну ступень - в общем, смотрите тут в теме чуть выше - все нарисовано...
Насчет стоимости ЯЗ - а чего у нас в космонавтике дешево? Уродец этот лопухастый, который РККЭ для полета к Марсу рисует? Вам ядерные заряды, понятно, никто не продаст, а государства могут себе позволить...
ЦитироватьДля полетов к планетам мощная тяга не нужна, достаточно слабосильных ионников.
Упрощения тоже не выйдет, ибо проблемы усложняют все более чем достаточно
Угу, ионников достаточно - если вы готовы лететь от планеты к планете годами и месяцами разгоняться-тормозиться в больших полях тяготения... Да и источник энергии на корабле нужен совсем неслабый... Десятки мегаватт наверное... Лучше сотни. Ну их, эти ионники...
И мы пошли за так, на четвертак, за ради бога
В обход и напролом и просто пылью по лучу...