40 лет со дня спасения экипажа Союз Т-10

Автор Шамс, 09.09.2023 17:12:13

« назад - далее »

0 Пользователи и 1 гость просматривают эту тему.

Вован

Цитата: Шамс от 27.09.2023 14:30:11
Цитата: Вован от 27.09.2023 14:02:02
Цитата: Шамс от 27.09.2023 01:37:00Владимир, на сайте Росархива вы оставили следующий коммент:
[color=var(--vkui--color_text_secondary)][color=var(--vkui--vkontakte_color_text_name)]Владимир Антипов[/color][/color]
Есть исторические ошибки в тексте.
Федеральное архивное агентство (Росархив) | ВКонтакте (vk.com)

Уточните, пожалуйста, что конкретно.



Ошибки следующие: 1. Вместо пожара в хвостовом отсеке РН надо писать про запуск двигателя блока В. 2. Фраза "Благодаря самообладанию и четким действиям стартового расчета ..." отношения к срабатыванию САС не имеет. 4. Звание Героев соцтруда Шумилину и Солдатенкову было присвоено через 4 года после аварии, а сразу после аварии Шумилина, например, наградили медалью "За отвагу на пожаре".
А вы можете заменить свой коммент на сайте Росархива с "исторические ошибки в тексте" вот на тот, что вверху вы написали.
Сегодня уже второй человек в архиве меня спрашивает об "исторических ошибках" в статье. Соболезнуют, что я так умудрился накосячить, да еще и на сайте Росархива. Успокаивают, что премии всё-таки не должны лишить. ;)
Исправил.
Байконур надолго - навсегда

Вован

Цитата: Шамс от 27.09.2023 14:36:32
Цитата: Вован от 27.09.2023 14:15:17
Цитата: Шамс от 27.09.2023 14:10:57
Цитата: Вован от 26.09.2023 15:18:3026 сентября 1983 года при возгорании РН экипаж был спасен САС.

Владимир, у вас хороший и большой архив.
Вы не надумали создать свой личный фонд в РГАНТД?
Я вам такое предложение уже делал.

Спасибо за напоминание про фонд. Пока заняться не могу из-за переезда на новое место жительства и безуспешных попыток устроиться на работу.
Переезд в том же городе или снова в другой город?
Переезд это как пожар. Еще вещи и одежда валяются в коробках и ящиках во дворе. 
Байконур надолго - навсегда

Шамс

Цитата: Вован от 27.09.2023 14:59:37
Цитата: Шамс от 27.09.2023 14:36:32
Цитата: Вован от 27.09.2023 14:15:17
Цитата: Шамс от 27.09.2023 14:10:57
Цитата: Вован от 26.09.2023 15:18:3026 сентября 1983 года при возгорании РН экипаж был спасен САС.

Владимир, у вас хороший и большой архив.
Вы не надумали создать свой личный фонд в РГАНТД?
Я вам такое предложение уже делал.

Спасибо за напоминание про фонд. Пока заняться не могу из-за переезда на новое место жительства и безуспешных попыток устроиться на работу.
Переезд в том же городе или снова в другой город?
Переезд это как пожар. Еще вещи и одежда валяются в коробках и ящиках во дворе.
Да уж, знаю. И редакция много раз переезжала, и мы сами 4 года назад переехали из района ВДНХ на юг Москвы, ближе к дочери, точнее в тот же дом. Живем теперь через подъезд, но свою дочь я уже не видел целый месяц. :)

Шамс

Цитата: Вован от 27.09.2023 14:02:02
Цитата: Шамс от 27.09.2023 01:37:00Владимир, на сайте Росархива вы оставили следующий коммент:
[color=var(--vkui--color_text_secondary)][color=var(--vkui--vkontakte_color_text_name)]Владимир Антипов[/color][/color]
Есть исторические ошибки в тексте.
Федеральное архивное агентство (Росархив) | ВКонтакте (vk.com)

Уточните, пожалуйста, что конкретно.

Ошибки следующие: 1. Вместо пожара в хвостовом отсеке РН надо писать про запуск двигателя блока В. 2. Фраза "Благодаря самообладанию и четким действиям стартового расчета ..." отношения к срабатыванию САС не имеет. 4. Звание Героев соцтруда Шумилину и Солдатенкову было присвоено через 4 года после аварии, а сразу после аварии Шумилина, например, наградили медалью "За отвагу на пожаре".
На сайте Росархива так и осталось -  Есть исторические ошибки в тексте. :(
По поводу ошибок. Книга РККЭ от 1996 года.
То что запустился двигатель бокового блока "В" я слышу впервые от вас.
К сожалению, в РГАНТД никаких доков по этой аварии я не нашел.

Вован

Сотрудник КГБ из Куйбышева вспоминает. Валентин ВЕСНОВСКИЙ: Пожарные быстро пламя сбили. На старте ведь есть автоматические системы пожаротушения. А долго гореть было нечему, кислород и горючее взорвались. Сама ракета тоже взорвалась практически, в лоток мало чего ушло.
 
 Прошли на старт. С чего начинать? Начали рассматривать телеметрию, какой блок выпал, а дальше уже пошло изучение схем. И к утру пришли к выводу: причина в ДП-5. Это датчик электропневмоклапана сборки нашего агрегатного завода. Лазили, искали этот датчик следующих полдня по колено в воде...
 
 Его нашли - куда он денется от нас,
 
 Тот самый подлый перекисный клапан,
 
 Небрежно сляпанный какой-то пьяной лапой,
 
 И проскочивший мимо сотни трезвых глаз...
  
Байконур надолго - навсегда

Вован

Цитата: Шамс от 27.09.2023 15:27:54
Цитата: Вован от 27.09.2023 14:02:02
Цитата: Шамс от 27.09.2023 01:37:00Владимир, на сайте Росархива вы оставили следующий коммент
На сайте Росархива так и осталось -  Есть исторические ошибки в тексте. :(
По поводу ошибок. Книга РККЭ от 1996 года.
То что запустился двигатель бокового блока "В" я слышу впервые от вас.
К сожалению, в РГАНТД никаких доков по этой аварии я не нашел.
Исправил еще раз.
Байконур надолго - навсегда

Шамс

Цитата: Вован от 27.09.2023 15:49:32
Цитата: Шамс от 27.09.2023 15:27:54
Цитата: Вован от 27.09.2023 14:02:02
Цитата: Шамс от 27.09.2023 01:37:00Владимир, на сайте Росархива вы оставили следующий коммент
На сайте Росархива так и осталось -  Есть исторические ошибки в тексте. :(
По поводу ошибок. Книга РККЭ от 1996 года.
То что запустился двигатель бокового блока "В" я слышу впервые от вас.
К сожалению, в РГАНТД никаких доков по этой аварии я не нашел.
Исправил еще раз.
Спасибо!

Шамс

Лично встречался со Стрекаловым и Титовым.
Титов был в рубрике "Герои космоса рассказывают".
Не могу найти. Где-то в нулевые годы.

Вован

Цитата: Шамс от 27.09.2023 17:02:31Лично встречался со Стрекаловым и Титовым.
Титов был в рубрике "Герои космоса рассказывают".
Не могу найти. Где-то в нулевые годы.
Про топливный клапан непонятно: что за топливо, как он привел к аварии? Тут надо понимать, что клапан перекиси водорода блока В открылся и подал ее в газогенератор, поэтому турбина привода насосов начала раскручиваться и пошла вразнос с последующим разрушением.
Байконур надолго - навсегда

Шамс

Цитата: Вован от 27.09.2023 17:19:04
Цитата: Шамс от 27.09.2023 17:02:31Лично встречался со Стрекаловым и Титовым.
Титов был в рубрике "Герои космоса рассказывают".
Не могу найти. Где-то в нулевые годы.
Про топливный клапан непонятно: что за топливо, как он привел к аварии? Тут надо понимать, что клапан перекиси водорода блока В открылся и подал ее в газогенератор, поэтому турбина привода насосов начала раскручиваться и пошла вразнос с последующим разрушением.
Нужны документы, но в РГАНТД их нет, к сожалению.

Шамс

Эх, пропустил.

Ф. 36 Оп. 1-10 Д. 298 Справка по изделию 11Ф732 № 16Л по данным "Мир-3" с записями Чертока Б. Е. на отдельном листе. Рукопись. 2 листа.

Leroy

#51
Цитата: Шамс от 27.09.2023 17:02:31Лично встречался со Стрекаловым и Титовым.
Титов был в рубрике "Герои космоса рассказывают".
Не могу найти. Где-то в нулевые годы.
Интервью с Титовым - 04/2012.
Интервью со Стрекаловым -12/2004.

Вован

Из истории 6-го (стартового) отдела 1-го центра испытаний и применения космических средств космодрома Байконур: "26 сентября 1983 года на пл.1 при проведении пилотируемого пуска "Союз Т" по команде НАДДУВ самопроизвольно открылся клапан бокового блока по перекиси, в результате возник пожар ракеты-носителя и ее взрыв".
Байконур надолго - навсегда

Шамс

Цитата: Вован от 29.09.2023 23:13:50Из истории 6-го (стартового) отдела 1-го центра испытаний и применения космических средств космодрома Байконур: "26 сентября 1983 года на пл.1 при проведении пилотируемого пуска "Союз Т" по команде НАДДУВ самопроизвольно открылся клапан бокового блока по перекиси, в результате возник пожар ракеты-носителя и ее взрыв".
Но это же не значит, что  запуск двигателя блока В

Вован

Цитата: Шамс от 30.09.2023 01:46:02
Цитата: Вован от 29.09.2023 23:13:50Из истории 6-го (стартового) отдела 1-го центра испытаний и применения космических средств космодрома Байконур: "26 сентября 1983 года на пл.1 при проведении пилотируемого пуска "Союз Т" по команде НАДДУВ самопроизвольно открылся клапан бокового блока по перекиси, в результате возник пожар ракеты-носителя и ее взрыв".
Но это же не значит, что  запуск двигателя блока В
Процесс запуска пошел.
Байконур надолго - навсегда

Штуцер

Схема РД-107 есть. Пройти пальчиком по схеме, найти злополучный клапан и посмотреть последствия открытия.
У меня просто времени нет, сам бы поглядел.
Но в виде обломков различных ракет
Останутся наши следы!

Бертикъ

Цитата: Штуцер от 01.10.2023 13:51:32Схема РД-107 есть. Пройти пальчиком по схеме, найти злополучный клапан и посмотреть последствия открытия.
У меня просто времени нет, сам бы поглядел.
Я хоть и двигателист, но не рискну выдать истину в последней инстанции. Поэтому - ИМХО.
Открывшийся клапан перекиси подает её в парогазогенератор. Тот выдает парогаз на турбину ТНА. Раскручиваются насосы Г и О. После насосов находятся основные клапаны Г и О. Но, скорее всего, они вскрываются автоматически по уровню давления. Так что они открываются и РД-107 запускается...
Как много мы знаем, и как мало мы понимаем. © А.Эйнштейн

Шамс

Из интервью Стрекалова, которое я давал выше (НК/1998):
"Из-за неправильной работы этого клапана турбонасосный агрегат слишком быстро развивал обороты, и одна из его лопаток отлетела, возникла искра и мгновенно начался пожар."

Я это так понял, что двигатель не успел запуститься, так как ТНА был поврежден.

Feol

Возможно, имхо, что ещё были перекрыты какие-то отсечные клапаны горючего и окислителя, в результате чего ТНА оказался без нагрузки и пошел в разнос. Осколки повредили ракету и начался пожар.
Всем пользователям нравится это сообщение.

Штуцер

Цитата:
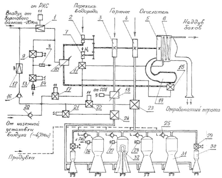
Включение двигателя производится подачей команды на замыкание всех ПЗУ 32. Дальнейшее протекание всех операций по запуску осуществляется автоматически. В результате воспламенения всех ПЗУ перегорают установленные в них сигнализаторы. После регистрации перегорания сигнализаторов во всех камерах подается напряжение на ЭПК 22, управляющий работой клапана окислителя 23. ЭПК 22 закрывается, воздух из управляющей полости клапана 23 стравливается в атмосферу и последний открывается на предварительную ступень, что контролируется замыканием контакта. Кислород начинает самотеком поступать к основным и рулевым КС. При условии замкнутости контакта клапана окислителя 23 через 2.5+-0.3 с после подачи напряжения на ПЗУ подается напряжение на ЭПК 21, открывающий клапан горючего 24 на предварительную ступень. Через 2.2+0.2 сек после команды на открытие клапана горючего, до того, как успеют заполнится керосином зарубашечные полости КС, подается команда на выключение продувки. При попадании керосина в КС он воспламеняется и двигатель выходит на режим предварительной ступени. При этом замыкаются контакты реле 27.

Через 9.5 с после подачи команды на ПЗУ включается контроль режима предварительной ступени. Если в течении 1+0.2 с не произойдет замыкание контактов реле 27 и контакта клапана окислителя, то поступает команда на включение первой промежуточной ступени. При этом подается питание на ЭПК 17. Он открывается и подает воздух в управляющие полости клапанов 11 и 15, открывая их. Перекись водорода начинает поступать в ГГ 19, а жидкий азот в испаритель 6 и затем на наддув всех баков.

В ГГ перекись водорода, попав на катализатор, разлагается на образовавшийся парогаз поступает на лопатки турбины 5. ТНА начинает работать. При этом увеличивается давление компонентов за насосами 2,3,4,7. Под действием возрастающего давления клапан горючего 24 открывается на главную ступень. Затем при достижении давления за насосом окислителя 4 ~2.6 МПа осуществляется разрыв болта, удерживающего клапан окислителя 23 в положении предварительной ступени, и клапан открывается на главную ступень, что контролируется соответствующими контактами. При достижении в основных КС давления ~2.45 Мпа размыкаются контакты реле давления 28, контролирующего выход двигателя на первую промежуточную ступень. Переход на режим второй промежуточной ступени осуществляется закрытием (обесточиванием) ЭПК 13. Стравливание воздуха осуществляется только через жиклер 8, что приводит к увеличениюдавления в управляющей полости регулятора 10 и, следовательно, расхода и давления подачи перекиси водорода в ГГ 19. Это влечет за собой изменение в режиме работы ТНА. Давление подачи компонентов увеличивается. Двигатель выходит на режим второй промежуточной ступени.

Перевод двигателя на режим главной ступени тяги осуществляется после отделения ракеты от стартового стола, на шестой секунде после срабатывания контакта подъема. При этом закрывается (обесточивается) ЭПК 9.
Но в виде обломков различных ракет
Останутся наши следы!